Ò»¡¢¸ù»ùÐÅÏ¢
Ò»¡¢ÆóÒµ¸Å¿ö
¸ù»ùÐÅÏ¢ | |||
ÆóÒµÃû³Æ | ³¬·²¹ú¼Ê¹ÙÍøÑàɽ·Ö¹«Ë¾ | ||
ÆóÒ·àÐÍ | ΣÏÕ·ÏÁÏÆóÒµ | ||
¾ßÌ嵨ַ | ±±¾©Êз¿É½ÇøÑàɽ¹¤ÒµÇø14ºÅ | ¹Ì¶¨µç»° | 80341735 |
ÖÐÐľ¶È | 115.9983 | ÖÐÐÄγ¶È | 39.7504 |
·¨¶¨´ú±í | Íõ×ÓÆ½ | ×éÖ¯»ú¹¹´úÂë | 911100001028025068(00) |
ÁªÏµÈË | ËïÑÇÄÐ | µç»° | 13693187568 |
ÐÐÒ·àÐÍ | ÆäËûרÓû¯Ñ§²úÆ·Ôì×÷ | ÐÐÕþÇø | ·¿É½Çø |
ÆóÒµÃèÊö | ³¬·²¹ú¼Ê¹ÙÍø£¨ÒÔϼò³Æ¡°¹«Ë¾¡±»ò¡°³¬·²¹ú¼Ê¹ÙÍøÐ²ġ±£©ÓÚ2010Äê3Ô¾±±¾©Êй¤ÉÌÖÎÀí¾ÖºË×¼Óɱ±¾©³¬·²¹ú¼Ê¹ÙÍø»¯¹¤ÓÐÏÞ¹«Ë¾ÕûÌåµ÷»»¶øÀ´¡£¹«Ë¾³ÉÁ¢ÓÚ1999Äê7Ô£¬×¢²á×ʽðΪ26065.1171ÍòÔª£¬×¢²áµØÖ·2018.6.15ÓÉ·ą́Ǩ»ØÑàɽ¡£ÊÇ´Óʾ۰±õ¥ºÍ±ûÏ©ËáÀàÕ³½Ó×ÊÁÏ¡¢ÃÜ·â×ÊÁÏ¡¢¸ß·Ö×ÓÍ¿²ã¡¢Ë®ÐÔÊ÷Ö¬¡¢¸ß»úÄܽṹ½ºµÈµÈ×ÊÁϵÄÑÐÔì¡¢¿ª·¢¡¢³ö²úºÍÏúÊ۵Ĺú¶È¸ßм¼ÊõÆóÒµ¡£Ñàɽ·Ö¹«Ë¾Êdz¬·²¹ú¼Ê¹ÙÍøµÄ³ö²ú»ùµØ£¨ÒÔϼò³Æ±±¾©³¬·²¹ú¼Ê¹ÙÍøÑàɽ·Ö¹«Ë¾£©³ÉÁ¢ÓÚ2008.12¡£ | ||
×ÔÐмà²â¸ù»ùÇé¿ö | |||
×Ô¶¯¼à²âÔËά·½Ê½ | ×ÔÔËά | ||
ÊÖ¹¤¼à²â·½Ê½ | ίÍмà²â»ú¹¹ | ίÍмà²â»ú¹¹Ãû³Æ | ±±¾©Ð°»·±êÀí»¯·ÖÎö²âÊÔÖÐÐÄ¡¢Æ×Äá²âÊÔ¼¯ÍŹɷÝÓÐÏÞ¹«Ë¾ |
ÖØÒª²úÆ· | ÎÞÈܼÁÐ;۰±õ¥Õ³ºÏ¼Á¡¢Ë®ÐÔÕ³ºÏ¼Á | ³ö²úÖÜÆÚ | 300Ìì |
ͶÔ˹¦·ò | 2016Äê/2008Äê | ÖÎÀíÉèÊ© | »îÐÔÌ¿·ÏÆø´¦ÖÃ×°Öã»ÅçÁÜ+¹â´ß»¯+»îÐÔÌ¿·ÏÆø´¦ÖÃ×°Öã»ÑáÑõºÃÑõÉúÎï´¦Ö÷¨µÄÎÛË®×°Öà |
ÖØÒª³ö²ú¹¤ÒÕ | õ¥»¯+Ëõ¾Û+ºÏ³É¡¢ÎïÀí»ìºÏ/È黯+ºÏ³É | ¹«¿ªÍøÖ· | ¡¡http://www.co-mens.com/cn/service.php?pid=334 |
×ÔÐмà²â·½Ê½ | ÊÖ¹¤¼à²â | ¼à²âÈËÔ±ÊýÁ¿ | 2 |
ÅÅ·Å´«È¾ÎïÃû³Æ | ·ÏÆø¡¢ÎÛË®¡¢ÔëÉù | ||
¶þ¡¢¼à²âµãλ
¼à²âµãλ | ||||||
ÐòºÅ | ¼à²âµãλ±àÂë | ¼à²âµãλÃû³Æ | ¼à²âµãλÊôÐÔ | ÅÅ·Å·½Ê½ | ÅÅ·ÅÈ¥Ïò | ״̬ |
1 | 110111911100001028025068(00)WS-0001 | ÎÛË®ÅÅ·Å¿ÚDW001 | ·ÏË®¼¯ÖÐÅÅ·Å | ¼¯ÖÐÅÅ·Å | ÅÅÈëÎÛË®´¦Öó§ | ÆôÓà |
2 | 110111911100001028025068(00)FQ-0002 | Î÷³§Çø3#DA001 | ·ÏÆøÓÐ×éÖ¯ÅÅ·Å | ¼¯ÖÐÅÅ·Å | ÅÅÈë»·¾³¿ÕÆø | ÆôÓà |
3 | 110111911100001028025068(00)FQ-0003 | Î÷³§Çø5#DA002 | ·ÏÆøÓÐ×éÖ¯ÅÅ·Å | ¼¯ÖÐÅÅ·Å | ÅÅÈë»·¾³¿ÕÆø | ÆôÓà |
4 | 110111911100001028025068(00)FQ-0004 | ʳÌÃÓÍÑ̾»»¯DA003 | ·ÏÆøÓÐ×éÖ¯ÅÅ·Å | ¼¯ÖÐÅÅ·Å | ÅÅÈë»·¾³¿ÕÆø | ÆôÓà |
5 | 110111911100001028025068(00)FQ-0005 | ³¢ÊÔÊÒÅÅ¿ÚDA004 | ·ÏÆøÓÐ×éÖ¯ÅÅ·Å | ¼¯ÖÐÅÅ·Å | ÅÅÈë»·¾³¿ÕÆø | ÆôÓà |
6 | 110111911100001028025068(00)WZZ-0006 | MF0101(Ë®½º³µ¼ä±í¶«²à)·ÏÆø | ·ÏÆøÎÞ×éÖ¯ÅÅ·Å | ÎÞ×éÖ¯ÅÅ·Å | ÅÅÈë»·¾³¿ÕÆø | ÆôÓà |
7 | 110111911100001028025068(00)WZZ-0007 | MF0101(Ë®½º³µ¼ä±íÎ÷²à)·ÏÆø | ·ÏÆøÎÞ×éÖ¯ÅÅ·Å | ÎÞ×éÖ¯ÅÅ·Å | ÅÅÈë»·¾³¿ÕÆø | ÆôÓà |
8 | 110111911100001028025068(00)WZZ-0008 | MF0101(Ë®½º³µ¼ä±íÄϲà)·ÏÆø | ·ÏÆøÎÞ×éÖ¯ÅÅ·Å | ÎÞ×éÖ¯ÅÅ·Å | ÅÅÈë»·¾³¿ÕÆø | ÆôÓà |
9 | 110111911100001028025068(00)WZZ-0009 | MF0101(Ë®½º³µ¼ä±í±±²à)·ÏÆø | ·ÏÆøÎÞ×éÖ¯ÅÅ·Å | ÎÞ×éÖ¯ÅÅ·Å | ÅÅÈë»·¾³¿ÕÆø¡¡ | ÆôÓà |
10 | 110111911100001028025068(00)WZZ-0010 | MF0101(¼¼¸Ä³µ¼ä±í¶«²à)·ÏÆø | ·ÏÆøÎÞ×éÖ¯ÅÅ·Å | ÎÞ×éÖ¯ÅÅ·Å | ÅÅÈë»·¾³¿ÕÆø | ÆôÓà |
11 | 110111911100001028025068(00)WZZ-0011 | MF0101(¼¼¸Ä³µ¼ä±íÎ÷²à)·ÏÆø | ·ÏÆøÎÞ×éÖ¯ÅÅ·Å | ÎÞ×éÖ¯ÅÅ·Å | ÅÅÈë»·¾³¿ÕÆø | ÆôÓà |
12 | 110111911100001028025068(00)WZZ-0012 | MF0101(¼¼¸Ä³µ¼ä±íÄϲà)·ÏÆø | ·ÏÆøÎÞ×éÖ¯ÅÅ·Å | ÎÞ×éÖ¯ÅÅ·Å | ÅÅÈë»·¾³¿ÕÆø | ÆôÓà |
13 | 110111911100001028025068(00)WZZ-0013 | MF0101(¼¼¸Ä³µ¼ä±í±±²à)·ÏÆø | ·ÏÆøÎÞ×éÖ¯ÅÅ·Å | ÎÞ×éÖ¯ÅÅ·Å | ÅÅÈë»·¾³¿ÕÆø | ÆôÓà |
14 | 110111911100001028025068(00)WZZ-0014 | ¶«³§½ç·ÏÆø | ·ÏÆøÎÞ×éÖ¯ÅÅ·Å | ÎÞ×éÖ¯ÅÅ·Å | ÅÅÈë»·¾³¿ÕÆø | ÆôÓà |
15 | 110111911100001028025068(00)WZZ-0015 | Î÷³§½ç·ÏÆø | ·ÏÆøÎÞ×éÖ¯ÅÅ·Å | ÎÞ×éÖ¯ÅÅ·Å | ÅÅÈë»·¾³¿ÕÆø | ÆôÓà |
16 | 110111911100001028025068(00)WZZ-0016 | Äϳ§½ç·ÏÆø | ·ÏÆøÎÞ×éÖ¯ÅÅ·Å | ÎÞ×éÖ¯ÅÅ·Å | ÅÅÈë»·¾³¿ÕÆø | ÆôÓà |
17 | 110111911100001028025068(00)WZZ-0017 | ±±³§½ç·ÏÆø | ·ÏÆøÎÞ×éÖ¯ÅÅ·Å | ÎÞ×éÖ¯ÅÅ·Å | ÅÅÈë»·¾³¿ÕÆø | ÆôÓà |
18 | 110111911100001028025068(00)WZZ-0018 | É豸Óë¹ÜÏß×é¼þ¶¯¾²ÃÜ·âµã£¨·¨À¼£© | ·ÏÆøÎÞ×éÖ¯ÅÅ·Å | ÎÞ×éÖ¯ÅÅ·Å | ÅÅÈë»·¾³¿ÕÆø | ÆôÓà |
19 | 110111911100001028025068(00)WZZ-0019 | É豸Óë¹ÜÏß×é¼þ¶¯¾²ÃÜ·âµã£¨·§ÃÅ£© | ·ÏÆøÎÞ×éÖ¯ÅÅ·Å | ÎÞ×éÖ¯ÅÅ·Å | ÅÅÈë»·¾³¿ÕÆø | ÆôÓà |
20 | 110111911100001028025068(00)ZS-0020 | ±±³§½ç£¨ÔëÉù£© | ³§½çÔëÉù | ÆôÓà | ||
21 | 110111911100001028025068(00)ZS-0021 | ¶«³§½ç£¨ÔëÉù£© | ³§½çÔëÉù | ÆôÓà | ||
22 | 110111911100001028025068(00)ZS-0022 | Äϳ§½ç£¨ÔëÉù£© | ³§½çÔëÉù | ÆôÓà | ||
23 | 110111911100001028025068(00)ZS-0023 | Î÷³§½ç£¨ÔëÉù£© | ³§½çÔëÉù | ÆôÓà | ||
Èý¡¢¼à²âµãλʾÒâ

ËÄ¡¢³ö²ú¹¤ÒÕͼ¼°ÆäËû×ÊÁÏ
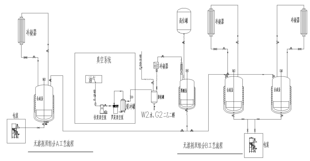
1¡¢2K-PU£¨Ë«×é·Ý¾Û°±õ¥£©ÏµÁгö²ú¹¤ÒÕÁ÷³Ìͼ£¨A×é·Ö£©

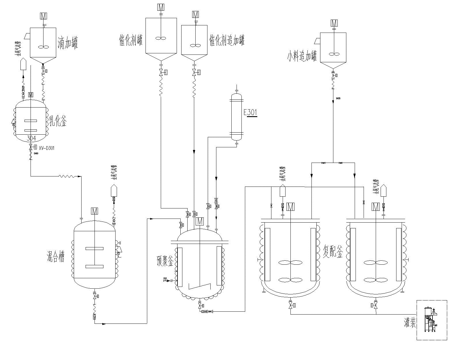
2¡¢²Ýƺ½ºÏµÁгö²ú¹¤ÒÕÁ÷³Ìͼ

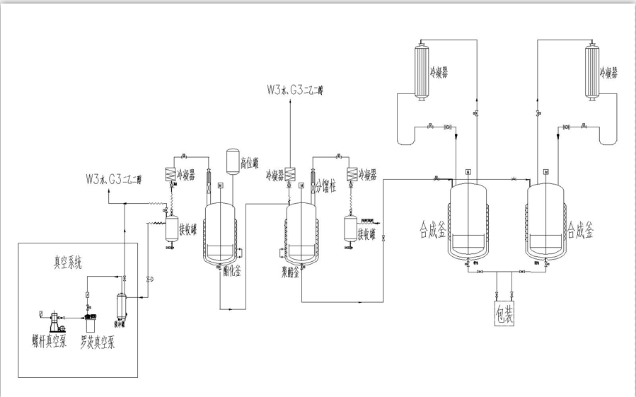
3¡¢µ¥×é·ÖÎÞÈܼÁÐ;۰±õ¥Õ³ºÏ¼Á³ö²ú¹¤ÒÕÁ÷³Ìͼ

4¡¢µ¯ÐÔÌå×éºÏÁÏϵÁгö²ú¹¤ÒÕÁ÷³Ìͼ
5¡¢·ÀË®×ÊÁÏϵÁгö²ú¹¤ÒÕÁ÷³Ìͼ

6¡¢Ãܷ⽺ϵÁгö²ú¹¤ÒÕÁ÷³Ìͼ

7¡¢Ë«×é·ÖÎÞÈܼÁÐ;۰±õ¥Õ³ºÏ¼ÁA²úÆ·¡¢B²úÆ·³ö²ú¹¤ÒÕÁ÷³Ìͼ
8¡¢Ë®ÐÔÕ³ºÏ¼Á¹¤ÒÕÁ÷³Ì
